পাইকারি জৈবিক ডিওডোরাইজেশন বাক্স

  • জৈবিক ডিওডোরাইজেশন বাক্স

জৈবিক ডিওডোরাইজেশন বাক্স

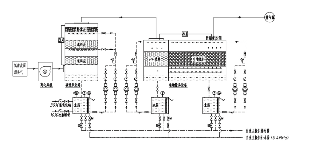
প্রক্রিয়া প্রবাহ

দুর্গন্ধযুক্ত গ্যাস → সংগ্রহ ব্যবস্থা → প্রি-ওয়াশিং সিস্টেম → পরিস্রাবণ ব্যবস্থা → কেন্দ্রাতিগ পাখা → ডিসচার্জ সিস্টেম
সঞ্চালন ব্যবস্থা আর্দ্রতা সিস্টেম

গন্ধ নিয়ন্ত্রণ প্রক্রিয়ার জন্য আবেদন এলাকা
গবাদি পশুর খামার;
খাদ্য প্রক্রিয়াকরণ উদ্ভিদ;
মৃত প্রাণীদের নিরীহ নিষ্পত্তির জন্য সুবিধা;
রাসায়নিক উদ্ভিদ;
বর্জ্য জল শোধনাগার;
খাদ্য কারখানা এবং অন্যান্য স্থানগুলি দুর্গন্ধযুক্ত গ্যাস উৎপন্ন করে।
বর্জ্য স্থানান্তর স্টেশন;

দ্রষ্টব্য: এই প্রক্রিয়াটি প্রাথমিকভাবে সালফার-ধারণকারী যৌগগুলি (H₂S, SO₂, mercaptans, সালফাইড ইত্যাদি), নাইট্রোজেনযুক্ত যৌগ (NH₃, trimethylamine, amides, and theirlogenchlorated) (hairlogenchlorated) যৌগ (H₂S, SO₂, mercaptans, সালফাইডস, ইত্যাদি) দ্বারা গঠিত খারাপ গ্যাসের চিকিত্সার জন্য প্রযোজ্য। হাইড্রোকার্বন ইত্যাদি)।

পণ্যের বর্ণনা: জৈবিক ডিওডোরাইজেশন প্রক্রিয়ার নীতি এবং কর্মক্ষমতা বৈশিষ্ট্যের ব্যাখ্যা

সম্মিলিত জৈবিক স্ক্রাবিং এবং ফিল্ট্রেশন ডিওডোরাইজেশন ইউনিট তিনটি জৈবিক প্রযুক্তিকে একীভূত করে: জৈবিক স্ক্রাবিং, জৈবিক ট্রিকলিং পরিস্রাবণ এবং জৈবিক পরিস্রাবণ। এই অভিনব যৌগিক জৈবিক ডিওডোরাইজেশন ডিভাইসটি এই তিনটি জৈবিক কৌশলের সুবিধাগুলিকে সংশ্লেষণ করে তৈরি করা হয়েছিল। দুর্গন্ধযুক্ত গ্যাসগুলি ইনলেটের মাধ্যমে স্ক্রাবিং জোনে প্রবেশ করে, যেখানে তাদের জল বা ঘনীভূত রাসায়নিক স্ক্রাবিং দ্রবণ দিয়ে প্রাথমিক চিকিত্সা করা হয়। এই স্ক্রাবিং জোন জলে দ্রবণীয় রাসায়নিকের শোষণ, ধুলো অপসারণ এবং গন্ধযুক্ত গ্যাসের আর্দ্রতা সম্পূর্ণ করে। অপসারণ করা খারাপ গ্যাসগুলি তারপর মাল্টি-স্টেজ বায়োফিল্টার বেড ফিল্টারেশন জোনে চলে যায়। যখন তারা ফিল্টার স্তরের মধ্য দিয়ে যায়, দূষণকারীরা গ্যাস ফেজ থেকে বায়োফিল্মের পৃষ্ঠে স্থানান্তরিত হয়:
ক) স্প্রে করা জলের ক্রিয়ায়, খারাপ গ্যাসগুলি আর্দ্র প্যাকিং উপাদানে (জৈবিক মিডিয়া) জলের ফিল্মের মধ্যে যোগাযোগ করে এবং দ্রবীভূত হয়।
b) বায়োফিল্মে প্রবেশ করা ম্যালোডোরাস উপাদানগুলি মাইক্রোবিয়াল শোষণ এবং পচনের মাধ্যমে প্যাকিং উপাদানের মধ্যে ক্ষয়প্রাপ্ত হয়।
গ) অণুজীবগুলি আরও প্রজননের জন্য শক্তির উত্স হিসাবে শোষিত ক্ষতিকারক উপাদানগুলিকে ব্যবহার করে। এই তিনটি প্রক্রিয়া একই সাথে ঘটবে, পুরো সিস্টেমকে নিশ্চিত করে
নির্গমন মান পূরণ করে।

প্রক্রিয়া পরামিতি নির্ধারণ

1. জল পাম্প নির্বাচন
2. প্যাকিং উচ্চতা: প্রায় 0.8-1.2 মিটার
3. গ্যাসের বেগ
যন্ত্রপাতির মধ্যে গ্যাস থাকার সময়: 5-25 সেকেন্ড (আমাদের সরঞ্জাম সাধারণত 20 সেকেন্ডের বেশি খালি টাওয়ারে থাকার সময় অর্জন করে)
গ্যাসের বেগ 0.2-0.5 m/s এ নিয়ন্ত্রিত। (টাওয়ার গ্যাসের বেগ হল মিশ্র গ্যাসের রৈখিক বেগ যা খালি টাওয়ার ক্রস-বিভাগীয় এলাকার উপর ভিত্তি করে গণনা করা হয়; সর্বাধিক গ্যাসের পরিমাণ টাওয়ার বেসে ঘটে, সাধারণত গণনার জন্য ব্যবহৃত হয়।)
আমাদের সরঞ্জামগুলি গোলাকার পলিমারিক জৈব প্যাকিং নিযুক্ত করে, D = 50 মিমি, (ভয়েডেজ) = 0.73
বায়োফিল্টার এবং বায়োফিল উপাদানের কার্যকর ভলিউম এবং উচ্চতা নিম্নলিখিত সূত্র ব্যবহার করে গণনা করা হবে:
V = QT/3600
H = VT/3600
কোথায়:
V = প্যাকিং স্তরের কার্যকর ভলিউম (m³)
Q = গন্ধযুক্ত গ্যাস প্রবাহের হার (m³/h)
T = খালি টাওয়ারে থাকার সময় (গুলি)
H = প্যাকিং স্তরের উচ্চতা (মি)
V = খালি টাওয়ার গ্যাসের বেগ (m/s)

জৈবিক গন্ধ নিয়ন্ত্রণ কর্মক্ষমতা সুবিধা

● উচ্চ চিকিত্সা দক্ষতা এবং উচ্চতর গন্ধ অপসারণ
মাইক্রোবিয়াল পরিস্রাবণ গন্ধ নিয়ন্ত্রণ সরঞ্জাম কার্যকরভাবে নির্দিষ্ট দূষণকারী যেমন হাইড্রোজেন সালফাইড, অ্যামোনিয়া এবং মিথাইল মারকাপটানকে নির্মূল করে, 95% এর বেশি দক্ষতার সাথে অসামান্য গন্ধ অপসারণ করে।
এটি যেকোনো মৌসুমী বা জলবায়ু অবস্থার অধীনে বিভিন্ন অঞ্চল জুড়ে সবচেয়ে কঠোর গন্ধ নিয়ন্ত্রণ পরিবেশগত প্রয়োজনীয়তা পূরণ করে।
● উন্নত এবং যুক্তিযুক্ত ডিওডোরাইজেশন প্রক্রিয়া
উন্নত এবং যৌক্তিক ডিওডোরাইজেশন প্রক্রিয়া নিশ্চিত করে যে চূড়ান্ত নির্গমন মানুষ এবং প্রাণীদের জন্য ক্ষতিকারক নয়। এই পরিবেশ বান্ধব প্রযুক্তি কোনো গৌণ দূষণ ঘটায় না।
● মাইক্রোবিয়াল কার্যকলাপ
প্রাথমিক অপারেশনের সময় শুধুমাত্র অল্প পরিমাণে পুষ্টি উপাদান প্রয়োজন। অণুজীবগুলি নিষ্কাশন গ্যাস থেকে পুষ্টি শোষণ করে সর্বোত্তম কার্যকলাপ বজায় রাখে।
● উচ্চ শক লোড সহনশীলতা
সিস্টেমটি স্বয়ংক্রিয়ভাবে সর্বোচ্চ নিষ্কাশন গ্যাসের ঘনত্বের সাথে সামঞ্জস্য করে, শক্তিশালী শক লোড সহনশীলতার সাথে অবিচ্ছিন্ন মাইক্রোবিয়াল অপারেশন নিশ্চিত করে। এটি অন্যান্য পদ্ধতির তুলনায় স্প্রে-মাইক্রোবিয়াল পরিস্রাবণ ডিওডোরাইজেশন সরঞ্জামের সবচেয়ে স্বতন্ত্র বৈশিষ্ট্য এবং সুবিধার প্রতিনিধিত্ব করে।
● বর্ধিত জৈবিক মিডিয়া জীবনকাল
বিশেষভাবে প্রক্রিয়াকৃত জৈবিক মিডিয়া উচ্চ নির্দিষ্ট পৃষ্ঠ এলাকা প্রদর্শন করে, বায়োফিল্ম গঠন এবং বিচ্ছিন্নতাকে সহজতর করে, ক্ষয় এবং বায়োডিগ্রেডেশন প্রতিরোধ করে, চমৎকার তাপ নিরোধক প্রদান করে, উচ্চ ছিদ্রতা, ন্যূনতম চাপ ড্রপ এবং দক্ষ গ্যাস/জল বন্টন প্রদান করে। সেবা জীবন 8-10 বছর পৌঁছেছে।
● সহজ অপারেশন, রক্ষণাবেক্ষণ-মুক্ত
কোনো ডেডিকেটেড কর্মী বা রুটিন রক্ষণাবেক্ষণের প্রয়োজন নেই। সুবিধাজনক ব্যবস্থাপনার সাথে অত্যন্ত কম অপারেশনাল খরচ। ক্রমাগত 24-ঘন্টা অপারেশন বা মাঝে মাঝে ব্যবহার করতে সক্ষম।
ন্যূনতম পরিধান উপাদান ব্যতিক্রমী সহজবোধ্য রক্ষণাবেক্ষণ নিশ্চিত.

Hangzhou Lvran Environmental Protection Group Co., Ltd.

  • 1000+

    পরিষেবা বিভাগের গ্রাহকদের

  • 2000+

    জাতীয় প্রকৌশল মামলা

Hangzhou Lvran Environmental Protection Group Co., Ltd. এটি একটি সমন্বিত বর্জ্য গ্যাস পরিশোধন সিস্টেম ইঞ্জিনিয়ারিং পরিষেবা প্রদানকারী এবং সরঞ্জাম প্রস্তুতকারক প্রতিষ্ঠান, যা গবেষণা ও উন্নয়ন, প্রযুক্তিগত পরিষেবা, নকশা, উৎপাদন, ইঞ্জিনিয়ারিং স্থাপন এবং বিক্রয়োত্তর পরিষেবা প্রদান করে।

আমরা চীন জৈবিক ডিওডোরাইজেশন বাক্স সরবরাহকারী এবং পাইকারি জৈবিক ডিওডোরাইজেশন বাক্স রপ্তানিকারক কোম্পানি. গ্রুপটি একটি জাতীয় উচ্চ-প্রযুক্তি প্রতিষ্ঠান, ঝেজিয়াং প্রাদেশিক বিজ্ঞান ও প্রযুক্তি প্রতিষ্ঠান, একটি আঞ্চলিক গবেষণা ও উন্নয়ন কেন্দ্র এবং একটি AAA-রেটেড ক্রেডিট ইউনিট। গ্রুপটির ৩০টিরও বেশি ইউটিলিটি মডেল পেটেন্ট, একাধিক উদ্ভাবনী পেটেন্ট এবং সফটওয়্যার কপিরাইট রয়েছে। গ্রুপটির দেশীয় বিশ্ববিদ্যালয় ও গবেষণা প্রতিষ্ঠানগুলোর সাথে দীর্ঘমেয়াদী প্রযুক্তিগত গবেষণা ও উন্নয়ন সহযোগিতা রয়েছে, যার মধ্যে আনহুই বিজ্ঞান ও প্রযুক্তি বিশ্ববিদ্যালয়ের সাথে যৌথভাবে প্রতিষ্ঠিত "পরিবেশগত উদ্ভাবন গবেষণা ও উন্নয়ন কেন্দ্র" এবং ঝেজিয়াং বিজ্ঞান ও প্রযুক্তি বিশ্ববিদ্যালয়ের সাথে যৌথভাবে প্রতিষ্ঠিত "প্লাজমা শক্তি ও পরিবেশগত নতুন প্রযুক্তি গবেষণা ও উন্নয়ন কেন্দ্র" অন্তর্ভুক্ত। গভীর প্রযুক্তিগত সহযোগিতা পরিচালনার জন্য গ্রুপটি নিজস্ব গবেষণা ও উন্নয়ন এবং উৎপাদন কেন্দ্র স্থাপন করেছে। গ্রুপটির কাছে ভিওসি গ্যাস পরিশোধনের মৌলিক প্রযুক্তি রয়েছে এবং পৌর গণপূর্ত নির্মাণের জন্য দ্বিতীয় শ্রেণীর সাধারণ ঠিকাদারি যোগ্যতা, একটি নিরাপত্তা উৎপাদন লাইসেন্স, ঝেজিয়াং প্রদেশে পরিবেশ দূষণ নিয়ন্ত্রণের জন্য বি শ্রেণীর বিশেষ নকশা যোগ্যতা, একটি অশ্রেণীবদ্ধ শ্রম পরিষেবা যোগ্যতা এবং একটি বিশেষ প্রকৌশল পেশাদার ঠিকাদারি যোগ্যতা রয়েছে। গ্রুপটি ISO9001 আন্তর্জাতিক গুণমান ব্যবস্থাপনা সিস্টেম সার্টিফিকেশন, ISO14001 পরিবেশ ব্যবস্থাপনা সিস্টেম সার্টিফিকেশন এবং ISO45001 পেশাগত স্বাস্থ্য ও নিরাপত্তা ব্যবস্থাপনা সিস্টেম সার্টিফিকেশন অর্জন করেছে।

সম্মাননা সনদ

নিম্নলিখিত সম্মাননাগুলো আমাদের অসামান্য সাফল্যকে তুলে ধরে। আমরা উন্নত মানের পণ্যের মাধ্যমে গ্রাহকদের মন জয় করেছি এবং চমৎকার সেবার মাধ্যমে বাজার ও সমাজের সর্বস্তরের মানুষের কাছ থেকে উচ্চ প্রশংসা অর্জন করেছি।

  • একটি প্লেট-টাইপ উচ্চ বৈদ্যুতিক ক্ষেত্রের মৌলিক ইউনিট এবং পৃষ্ঠ বরাবর ফুটো প্রতিরোধের জন্য চুল্লি
  • কার্বন ডাই অক্সাইড এবং জল ব্যবহার করে মিথানল সংশ্লেষণের জন্য একটি প্রতিক্রিয়া ডিভাইস এবং কার্বন ডাই অক্সাইড এবং জল ব্যবহার করে মিথানল সংশ্লেষণের একটি পদ্ধতি
  • স্ব-পরিষ্কার ইলেক্ট্রোস্ট্যাটিক precipitator
  • একটি জারা-প্রতিরোধী উচ্চ-চাপের পাখা বাতাসের দিক সমন্বয় ফাংশন সহ
  • একটি সামঞ্জস্যযোগ্য স্ব-পরিষ্কারকারী উচ্চ-ক্ষমতার পাখা
  • সম্মিলিত অনুঘটক গ্যাসীকরণ নিষ্কাশন গ্যাস প্রাক চিকিত্সা নিয়ন্ত্রণ ব্যবস্থা
  • বাষ্প পরিষ্কার ক্রমাগত ইলেক্ট্রোস্ট্যাটিক ক্ষেত্র নিষ্কাশন গ্যাস পরিশোধন এবং চিকিত্সা সিস্টেম
  • নিম্ন তাপমাত্রার প্লাজমা ইউভি ফটোলাইসিস নিষ্কাশন গ্যাস পরিশোধন সরঞ্জাম সিস্টেম
  • ট্রেডমার্ক নিবন্ধন শংসাপত্র
সাম্প্রতিক সংবাদ ও ঘটনাবলী
আপনার সাথে শেয়ার করুন
আরও খবর দেখুন